热线服务:188 6159 6869
地 址:无锡市宜兴市芳扶路西50米
邮 编:214200
邮 箱:jstjjx@163.com

同聚机械——您值得信赖的工作伙伴!
宜兴市同聚机械科技有限公司是由一批从事机械设计及精密制造的专业人员创办,致力于非标自动化设备,工厂自动化系统,重型铸件加工、齿轮加工事业。
公司目前成功研发并销售的多种通用及非标自动化设备:餐厨有机垃圾生化处理一体机、环卫挂桶提升机、卧式搅拌机、立式搅拌机、螺旋输送机、粉碎挤压机、水冷星型出灰机、鄂式闸门等。
公司拥有专业综合型工程师、技术服务人员数名,具有跟踪研发、协同运作及售后维护的能力。公司秉承“用户至上、质量致精”的经营理念,以“突破科技、启迪未来”的企业精神,将质量贯穿于产品设计、生产制造、产品销售、客户服务的全过程,实施分阶段的精准质量控制。同聚机械一定会是您最值得信赖的工作伙伴。
构造原理
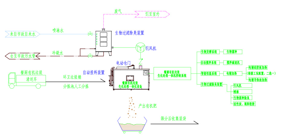
餐厨有机垃圾生化处理一体机集成了:自动投料装置、电动仓门、自动搅拌装置、智能恒温系统、生物过滤除臭装置、微生物发酵系统。实现了模块化安装维护的设计要求。
高效菌种
餐厨有机垃圾生化处理一体机的正常运行离不开高效生物菌种对有机垃圾的深度降解。根据不同的有机垃圾所投加的菌种也有不同。由本公司与多家实验室及科研单位联合研发的高效生物菌种,在高效生物菌种对有机垃圾深度降解的同时保证了生物蛋白的安全性。从根本上杜绝了动植物蛋白——“同类相食”的同源性污染问题,并且生产过程中无异味。对于菌种的裂变周期也能保持相当长的时间,避免菌种的提前退伍。
技术优势:
应用广泛:适用于降解餐厨、园林、果蔬等行业的有机垃圾。
维护简易:仅需周期性对设备关键部位进行润滑油脂的加注。
操作简单:通过自动化控制系统,将设备内搅拌装置、电动仓门、电动投料装置、生物过滤除臭装置以及智能恒温系统有机的结合起来,智能化运行。集成化、模块化的设计便于安装维护。
高效生物菌种:本公司根据不同的有机垃圾投加由本公司与多家实验室及科研单位联合研发的高效生物菌种。在高效生物菌种对有机垃圾深度降解的同时保证了生物蛋白的安全性。从根本上杜绝了动植物蛋白——“同类相食”的同源性污染问题,并且生产过程中无异味。并且菌种的裂变周期也能保持相当长的时间。
经久耐用:设备本体采用SUS304材质,关键部位可选用SUS316材质,设备运行对重要零部件为零损耗,保证设计寿命内满负荷运行。
工艺流程图:
选型一览表:
|
机 型 |
TJCL0100 |
TJCL0300 |
TJCL0500 |
TJCL1000 |
TJCL2000 |
TJCL3000 |
TJCL5000 |
|
有机垃圾处理量 |
100Kg/天 |
300Kg/天 |
500Kg/天 |
1000Kg/天 |
2000Kg/天 |
3000Kg/天 |
5000Kg/天 |
运行条件:
|
机型 |
主机功率 |
喷淋 水压 |
生物药剂添加用量 |
润滑油脂加注周期(月) |
|||||
|
提升机(Kw) |
搅拌装置(Kw) |
智能恒温系统(Kw) |
风机(Kw) |
搅拌主轴 |
提升机 |
||||
|
硅胶带加热 |
导热油 加热 |
||||||||
|
TJCL0100 |
—— |
1.5 |
3.5 |
—— |
0.25 |
0.1MPa ~ 0.2MPa |
0.1L/月 |
3 |
3 |
|
TJCL0300 |
0.75 |
2.2 |
10.5 |
—— |
0.5 |
0.3L/月 |
3 |
3 |
|
|
TJCL0500 |
0.75 |
3 |
12 |
—— |
0.75 |
0.5L/月 |
3 |
3 |
|
|
TJCL1000 |
0.75 |
5.5 |
—— |
14 |
1.5 |
1L/月 |
3 |
3 |
|
|
TJCL2000 |
0.75 |
7.5 |
—— |
28 |
3 |
0.2MPa ~ 0.3MPa |
2L/月 |
3 |
3 |
|
TJCL3000 |
0.75 |
10.5 |
—— |
39 |
3.5 |
3L/月 |
3 |
3 |
|
设备部件(1)
设备部件(2)
应用业绩及工程实例
|
序号 |
用户单位 |
设备规格 |
数量(套) |
交货年份 |
设备运行现场 |
|
1 |
宜兴市荣豪生物科技有限公司 |
300Kg有机垃圾生化处理设备、500Kg有机垃圾生化处理设备 |
2 |
2016年8月 |
|
|
2 |
宜兴市国豪生物科技有限公司 |
500Kg有机垃圾生化处理设备 |
2 |
2016年12月 |
|
|
3 |
宜兴市国豪生物科技有限公司 |
500Kg有机垃圾生化处理设备 |
4 |
2017年1月
|
|
|
4 |
江苏舒美环境工程有限公司 丰县分公司 |
500Kg有机垃圾生化处理设备 |
1 |
2017年11月 |
|
|
5 |
江苏舒美环境工程有限公司 丰县分公司 |
500Kg有机垃圾生化处理设备 |
1 |
2018年1月 |
|
|
6 |
江苏舒美环境工程有限公司 丰县分公司 |
300Kg有机垃圾生化处理设备、500Kg有机垃圾生化处理设备 |
4 |
2018年3月 |
|
|
7 |
江苏舒美环境工程有限公司 丰县分公司 |
2000Kg有机垃圾生化处理成套设备 |
1 |
2018年11月 |
|
|
8 |
江苏舒美环境工程有限公司 丰县分公司 |
3000Kg有机垃圾生化处理成套设备 |
1 |
2019年01月 |
|
|
9 |
宜兴市国豪生物科技有限公司 |
500Kg有机垃圾生化处理设备 |
4 |
2019年03月 |
|
|
10 |
南海舰队 |
500Kg有机垃圾生化处理设备 |
10 |
2019年05月 |
|
